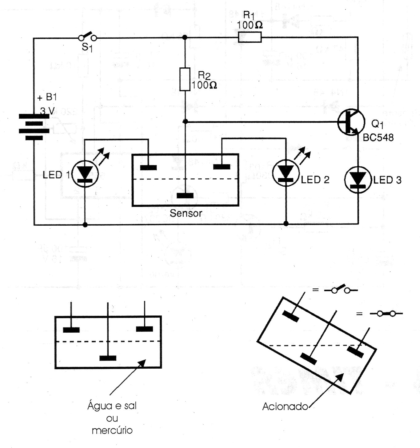
This simple circuit has three electrodes that indicate the level using mercury in a small container. The electrodes are placed as shown in the figure and the indication is made by turning on the LEDs. The circuit is powered by batteries. We remind you that mercury is an extremely toxic element and should not be handled unless you know how it should be done.




