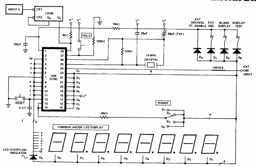
The integrated circuits used in this configuration are not common today. The circuit is from the 1983 Intersil Databook. The indicator is 8 digits.
This configuration makes use of an integrated circuit of the time having been found in a 1976 NASA...
The signal itself captured by the (long) antenna serves to feed this simple experimental circuit....
From different input voltages V, it is possible to reduce the voltage to several fixed values...