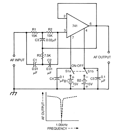
We found this configuration of band rejector filter or band rejector with operational 741 in a 1976 documentation. The circuit is tuned to approximately 1 kHz, but its components can be changed to other frequencies. The source must be symmetrical from 6 V to 15 V and the consumption is low, on the order of 4 mA. Selectivity is good and operational equivalents can be used.




