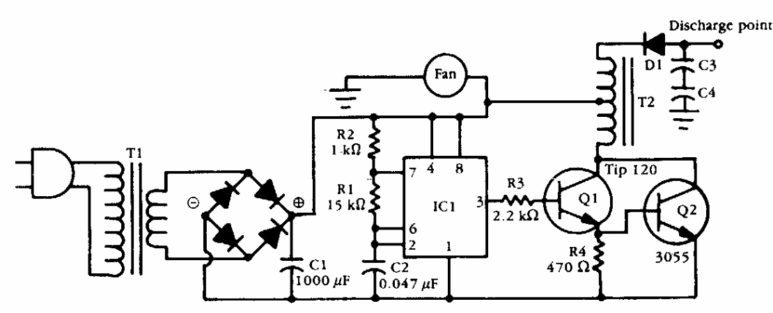
This circuit was obtained from American documentation from the 1990s. The transformer can be a car ignition coil that works like an autotransformer. Q2 must be equipped with a heat sink.
This two-microphone amplifier was found in a April 1961 Radio Electronics Magazine. The circuit is...
We found this experimental musical instrument in a 1977 Radio Shack brochure. The sound produced...
With this circuit it is possible to modulate the radiation emitted by a laser diode in amplitude. The...