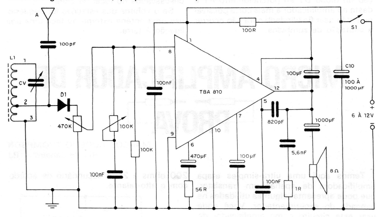
An audio amplifier of good power, and great sensitivity; a simple tuning step and a detecting step, allow to obtain an excellent medium wave radio for local stations. This project is from a 1982 documentation. The selectivity is relatively good for listening to local stations and the sensitivity allows the use of only a piece of wire to capture the strongest stations. The base of the circuit is the TBA810 integrated audio amplifier, which can work with either 6 or 12 V power, depending on its power. This means that we can either make a radio powered by 4 batteries or use it with a 6 to 12 V source. The current of the source in the case of 12 V must be at least 1A.




