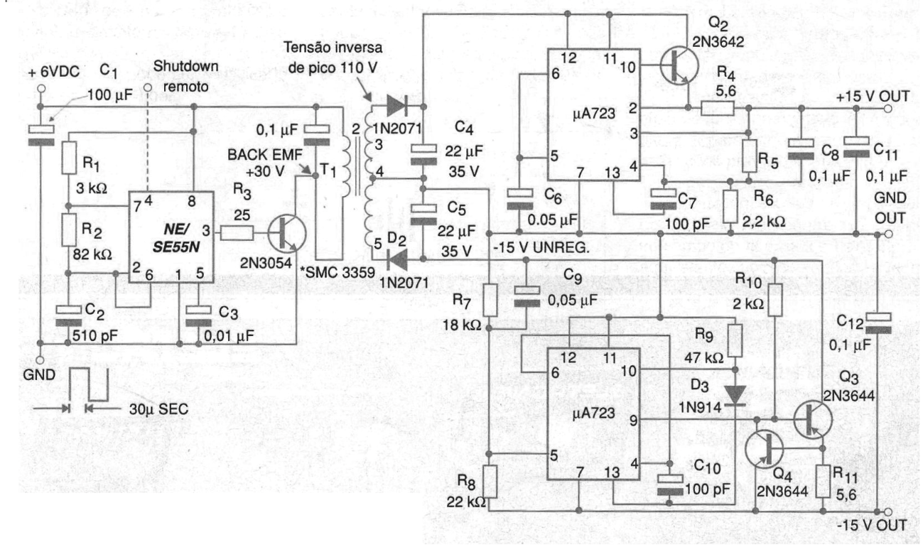
The circuit shown in the figure is in fact an excellent symmetrical switching source capable of supplying positive and negative voltages of 15 V from a 5 V input. The 555 functions as a switch that generates the switching frequency for the 2N3054 power transistor. The signal generated has a period of 60 us and the transformer used is special, with a ferrite core with characteristics that allow the voltage rise to 15 Vrms at its output. The rectified voltage of the secondary of the transformer is regulated by integrated circuits 723 with transistors that allow to increase the current. However, the circuit can be modified to operate with other, more modern regulators. This circuit was suggested by Philips in its manual of linear integrated circuits.




