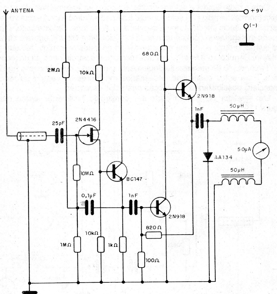
This sensitive field strength meter was found in 1993 documentation. The instrument may be the lowest current range of a standard multimeter. The FET can be the BF245 and the antenna is of the telescopic type.
This sensitive field strength meter was found in 1993 documentation. The instrument may be the lowest current range of a standard multimeter. The FET can be the BF245 and the antenna is of the telescopic type.