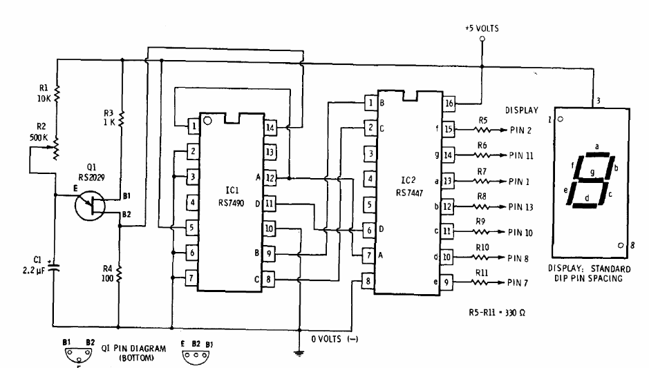
This circuit was obtained in a manual from the 1977 chain store Radio Shack. The circuit automatically counts at a speed determined by R2, which can be 470k. The unijunction transistor can be 2N2646 and the display is a common anode. The circuit can be expanded to more digits and TTL technology requires 5 V.




