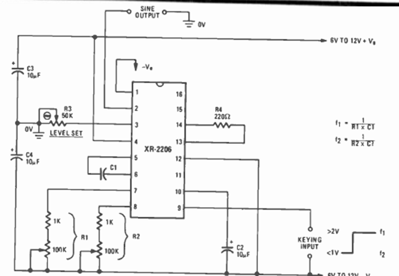
This circuit for low frequency data transmission was found in the May 1977 issue of Radio Electronics magazine. The circuit modulates the signal at two frequencies for bits 0 and 1.
This circuit was obtained from an old American documentation having a limited adjustment range....
The movement of the LEDs in this circuit mimics the back-and-forth movement of a pendulum, making it...
This circuit is from a 1967 documentation. It makes use of varicap and diode tunnel in addition to...