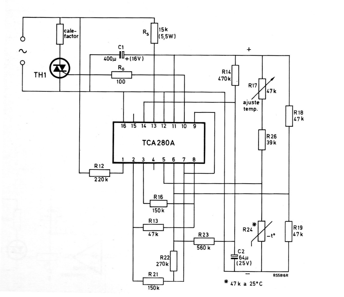
This circuit is from a 1975 Miniwatts magazine, therefore using Philips components from that time, now difficult to find. The circuit directly controls a heating element via a Triac.
This circuit was found in a 1975 documentation. Current general-purpose transistors can be used,...
We found this circuit in a publication for radio amateurs in 1974. The bipolar transistors can be...
This conventional humidity or water alarm circuit was found in an English documentation from 1974....