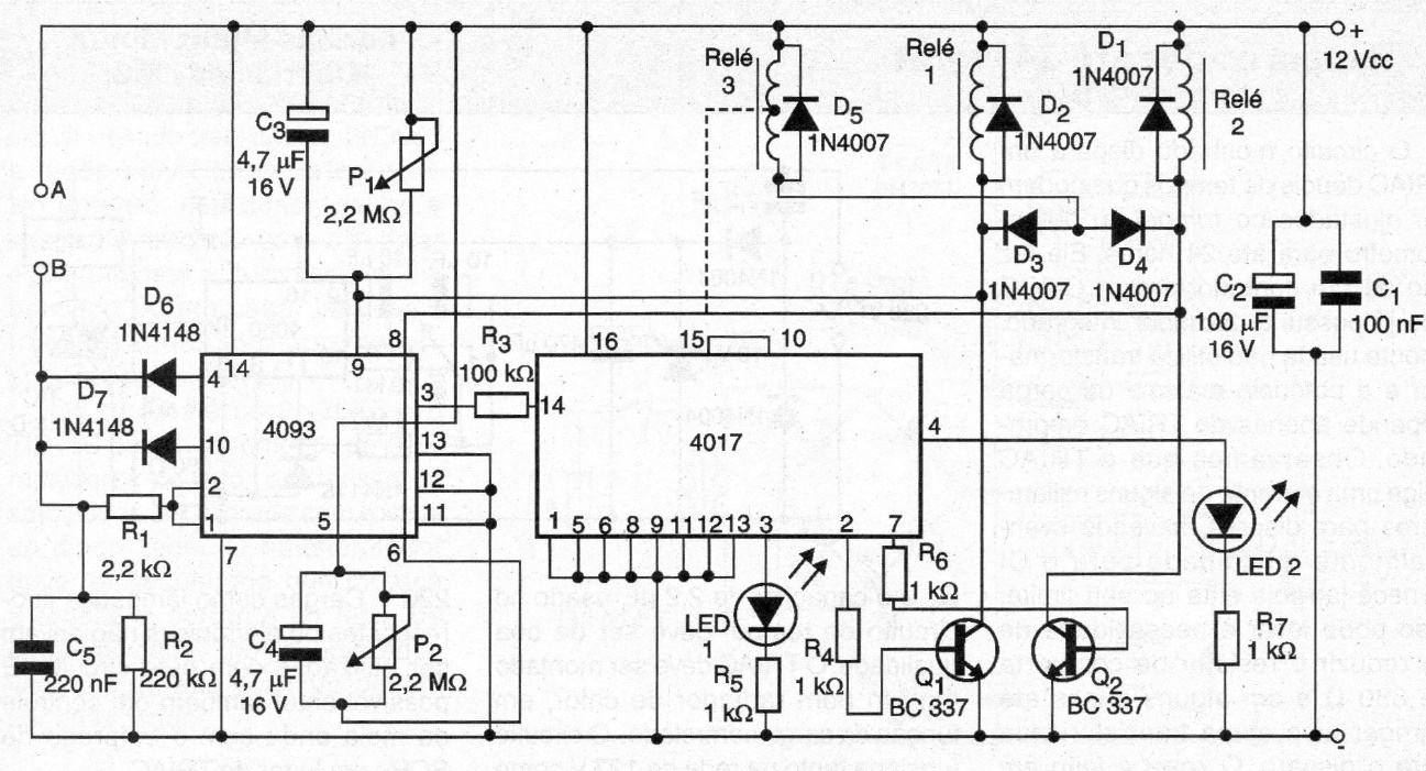
We found this circuit in a 2005 documentation. The circuit allows the automation of a gate through relays without the use of limit switches. The activation is done by switches placed between A and B. The circuit must be powered by a 12 V power supply. The opening and closing times are set in P1 and P2.




