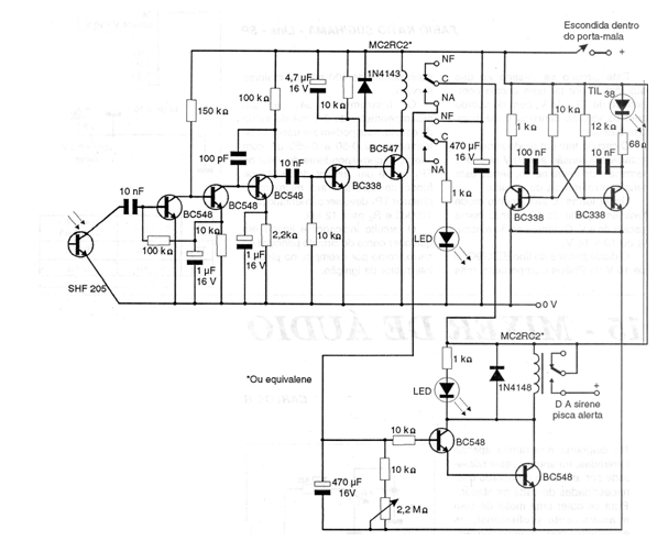
This circuit uses an optical door opening sensor sensing the action of ceiling light or another internal light source. The circuit is from 1997 documentation. The relays are 12 V and trimpots adjust the operation of the circuit.

This circuit uses an optical door opening sensor sensing the action of ceiling light or another internal light source. The circuit is from 1997 documentation. The relays are 12 V and trimpots adjust the operation of the circuit.
