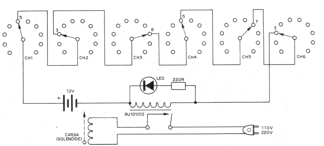
This 1977 circuit only allows the solenoid to energize if the right combination of switch positions is selected. The relay is 6 or 12 V depending on the low voltage supply used.
This digital pulse counter offers an LED indication. Its maximum frequency is of the order of 5...
This 1960s Signalite circuit uses two SCRs to achieve full wave control. The trigger elements are...
This circuit was obtained from a Popular Electronics. The component is a UJT. The circuit has an...