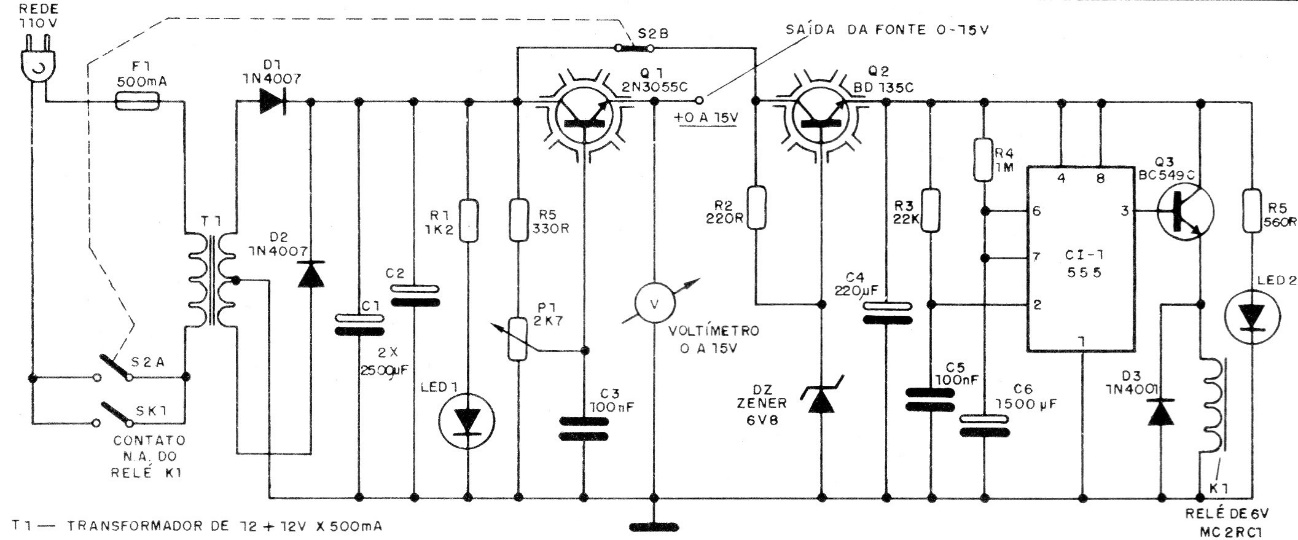
This source circuit, published in 1988, incorporates a timer with integrated circuit 555. In this way, the activation time of the source must be programmed by the resistor and capacitor next to pins 6 and 7 of 555. A potentiometer can be predicted for time adjustment. The maximum current of the source is 500 mA and the voltage adjustable between 0 and 15 V.




