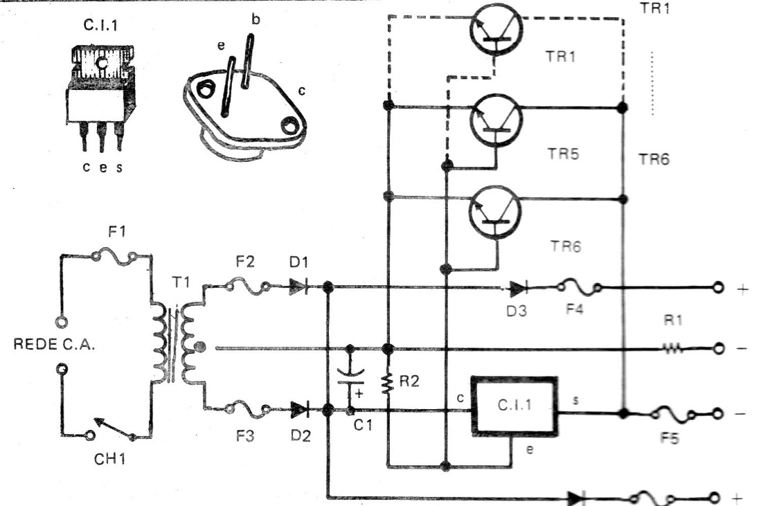
This circuit can be used both as a power source and as a battery charger. The resistor R1 serves as a limitation for the load current. The maximum current of the power supply in the original design is 40 A, but we do not recommend that it reach this value with only 3 2N3055, even in great heat sinks. The circuit is from a documentation from the 70s.





