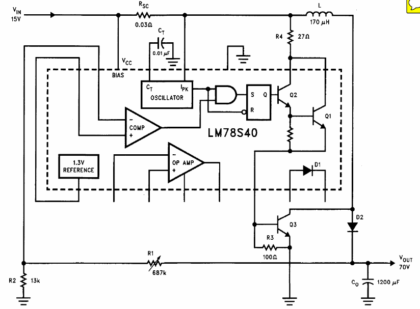
The circuit shown is from National Semiconductor's Linear Applications Handbook. It makes use of the LM78S40 which is not an easy component to obtain today.
The integrated circuit used consists of an array of Darlington transistors for currents up to 3 A....
This traditional configuration, found in other articles on the site, was published in a Poptronics of...
The maximum current of this circuit can reach 500 mA with BD136 and 1 A with TIP32. The circuit...