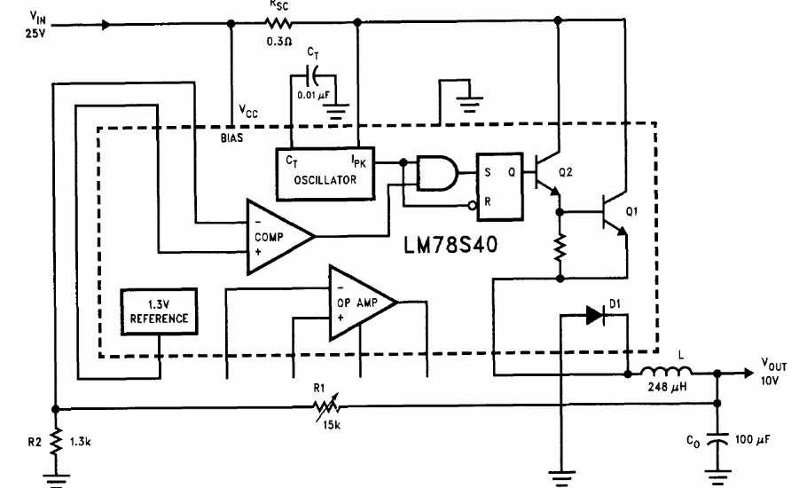
The circuit used is not common today, as the configuration is from 1994. The circuit is from the Linear Applications Handbook of National Semiconductor. The maximum output current is of the order of 1.5 A.
The circuit used is not common today, as the configuration is from 1994. The circuit is from the Linear Applications Handbook of National Semiconductor. The maximum output current is of the order of 1.5 A.