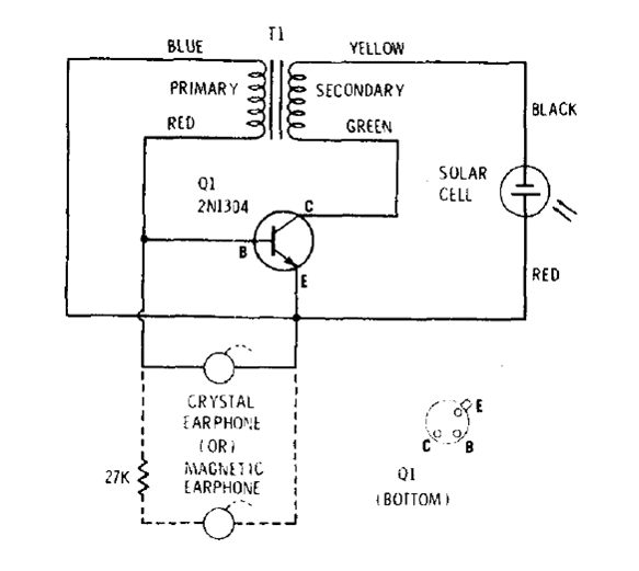
This circuit is from an old documentation of Radio Shack from the 70s. The transistor should preferably be germanium and the transformer is the drive type of old transistor radios. The handset must be magnetic, or a small speaker can be used instead. The cell can be obtained from unused solar calculators.




