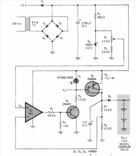
We found this Nicad cell charging circuit in an English publication from the 1970s. The circuit can also be easily assembled using more modern transistors such as the BC548 for Q1 and any Darlington PNP of the TIP series.

We found this Nicad cell charging circuit in an English publication from the 1970s. The circuit can also be easily assembled using more modern transistors such as the BC548 for Q1 and any Darlington PNP of the TIP series.
