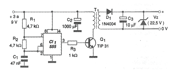
Small inverters can help to obtain high voltages from batteries. Although the switched inverters that are integrated lift sources are much more efficient in energy conversion and therefore preferred in modern applications, traditional analog versions can still be used to solve immediate practical problems or that do not require high performance. One application case is the replacement of 22.5 V batteries used in some types of multimeters and other older laboratory instruments which, in addition to being very expensive, are difficult to find. We recently received requests from readers to publish this type of source. Another application is in the supply of Geiger tubes and some other types of transducers that require high voltages under low current. The transformer will determine the voltage obtained in the secondary, and it can be wound experimentally with the use of a ferrite core. This core can be used from an old-switched computer source that no longer works. Then wrap the primer with 60 loops of 28 AWG enameled wire and then, using 32 AWG wire, wrap the number of turns necessary to obtain the tension you want. For example, if you want something around 22.5 V from 4 batteries (6 V) wrap 22/6 x 60 = 220 turns.
It should be noted that the waveform that the circuit generates is not perfectly sinusoidal, which means that the secondary may have peaks much larger than 22.5 V. The reader will be able to experiment with other turns in order to obtain the best performance for your source.To obtain very high voltages a horizontal output transformer (flyback) of TV or video monitor can be used, which in some cases already contains a triplicator. A type that has the core exposed should be sought so that it is possible to wind the primary winding. Thus, after rectification, it is necessary to filter and adjust this tension with a zener or an IC. In our example, for 22.5 V, we use a 1 W zener. Resistors R1 and R2 as well as C1 can have their values changed experimentally in order to obtain the best circuit performance. The power transistor must have a heat radiator.




