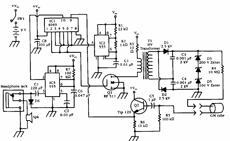
Found in old documentation, this meter has a high voltage inverter for the Geiger tube. The circuit provides signals to a headset.
This circuit is from an American documentation from 1975. The single junction transistors can be...
This circuit, suggested by the Linear Applications Handbook of National Semiconductor, uses a very...
This circuit divides the voltage of a source by 2, allowing its use as a symmetrical source. In...