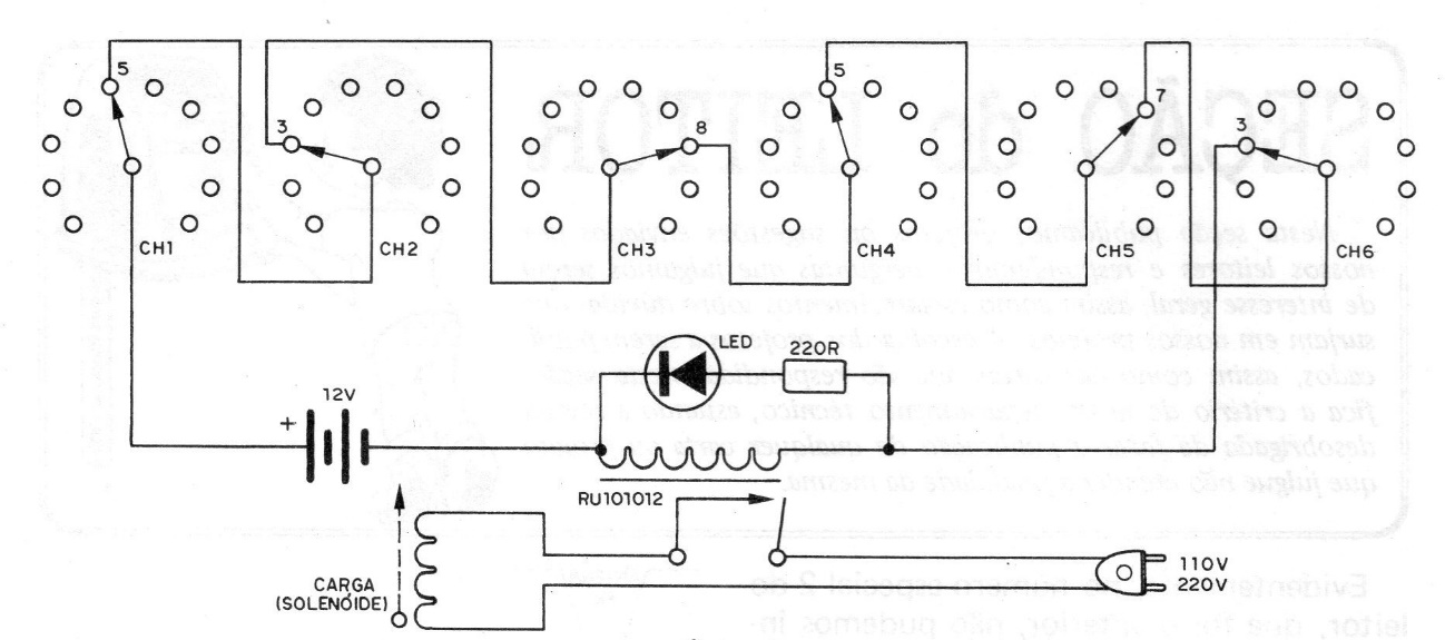
Only the right combination of the positions of the 6 rotary switches of 1 pole x 10 positions of the panel of this device, will activate the relay. This relay is then responsible for supplying a solenoid or electric lock to open a door or safe. The project was found in a 1982 documentation. With 6 keys of 1 pole x 10 positions, nothing more, nothing less than 999 999 combinations are obtained, which means an almost total impossibility of getting the correct answer. combination that opens the system. The figure shows the complete circuit of this device. As we can see, the 6 keys are connected in series, which means that the chain can only circulate if all the keys are connected in the positions chosen for the opening combination. Any switch that has a different position, already prevents the current from circulating and the system does not open. The system is powered by a 6 or 12 V battery, formed by ordinary batteries and according to this battery is the relay used. The contacts of these relays allow the solenoid or lock system to have driving currents of up to 6 A in the 110 or 220 V network. In parallel with the coil of the relay we have a trigger indicator LED. The resistor in series with this LED will be 470 R, if the battery voltage is 6 V and 1 k, if the voltage is 12 V. Important in this circuit is that being in the non-triggered position, there is no battery power consumption, so there is no need to use a main switch. In the example given, the combination that makes the opening is 538573. Another combination can be chosen by the reader. Of course, if the reader wants fewer combinations, he can use fewer keys and fewer poles. The chances of finding the combination that makes the opening will be greater, but even so, very small to be easily hit in the first attempts. The important thing is that the reader, after assembling and closing the safe, do not forget the opening combination, because if that happens ...




