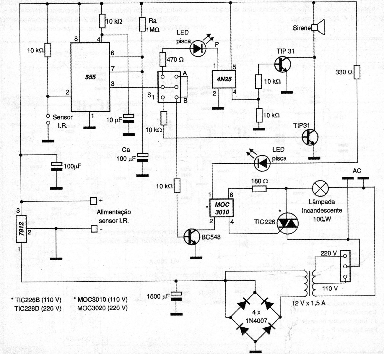
The pass-through alarm we present uses an infrared (IR) emitter as a sensor. When cutting the beam, the sensor sends a negative pulse to the CI 555 input (pin 2), firing it. As a result, the CI output sends a pulse to the 4N25 and MOC 3010 optical couplers. Ra and Ca determine the time the output will be activated. S1 is a type H switch where we have two activation points for the siren: one flashing in position A and another continuous in position B. Another type of warning is the visual formed by the MOC3010 optical coupler that will trigger an incandescent lamp, which will flash at a frequency of 3 times per second.




