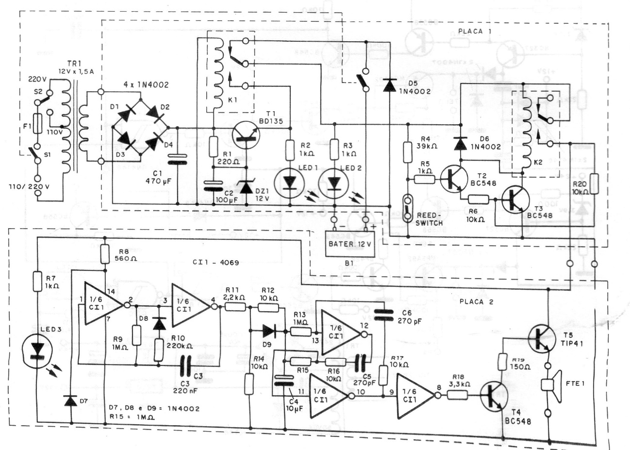
We found this sophisticated home alarm in a 1994 documentation. The circuit supports sensors of various types and has a battery that keeps it running in the event of a power failure. A powerful siren is also included.
We found this sophisticated home alarm in a 1994 documentation. The circuit supports sensors of various types and has a battery that keeps it running in the event of a power failure. A powerful siren is also included.